每年節約電費70萬元,印廠如何用好電力智能監測系統?
時間:2022-01-19 來源:
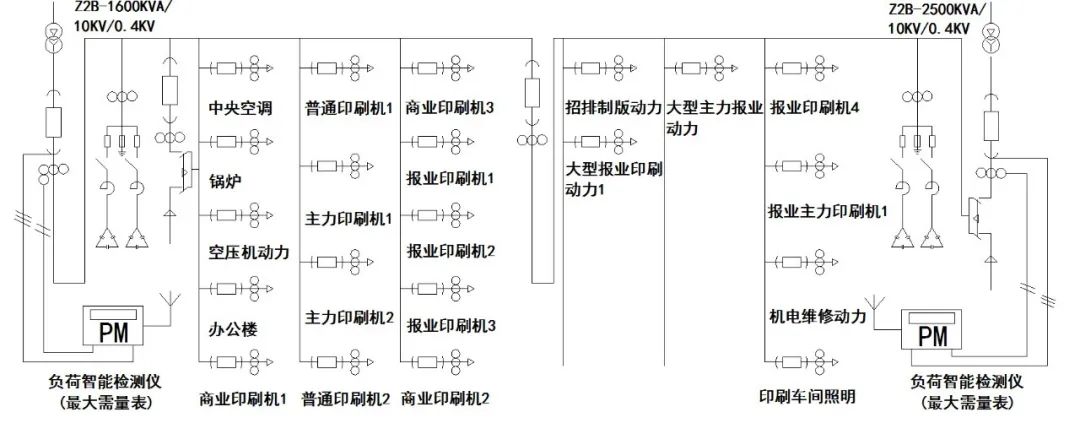
電力智能監測系統,通過安裝在低壓電力變壓器輸出端的電力負荷智能監測儀,配置無線通訊數據信號發送卡,同時連接電壓與電流互感器的檢測信號,實時采集電力運行數據,上傳電力能源云平臺,通過互聯網到手機或電腦,建立電力負荷需量監測控制系統,如圖1所示。

圖1 總變配電所低壓系統圖
由于國家電力公司對某些企業實行電力負荷最大需量繳納基本電費,企業通過電力負荷在線監測的電力運行數據,結合生產實際,調節生產設備,合理安排,控制最大電力負荷需量,達到降低基本電費和用電成本的效果。
印刷企業電力負荷特點
及監測需量管理需求分析
印刷企業尤其是報紙印刷出版企業,其產品具有時效性要求,生產業務量變化不大,生產設備運行時間集中,峰值負荷高,電力設計裝機容量大,對大工業兩部制用電企業造成基本電費居高不下,具有監測電力負荷需量并節約成本的需求。
該類企業通過電力智能監測系統,建立電力運行監測管理系統,實時采集低壓電力變壓器運行負荷數據,生成電力需量變化趨勢圖表,如圖2和圖3所示。


企業能從監測系統中獲取一段時間最大需量數據表,見表1。作為數據分析基礎,找出負荷最大時間點或時間段,合理調節印刷生產設備錯峰運行,達到削峰填谷,實現企業電力負荷需量合理化、最小化。
表1 電力負荷最大需量統計表

注:占比為實際用電負荷與電力裝機總容量之比
某印刷企業電力變壓器總裝機容量為1 0 6 0 0 kVA,按三區域分布,一區2500kVA+1600kVA,二區2 5 0 0 kVA + 1 6 0 0 kVA,三區800kVA+1600kVA,共配置6臺變壓器。原按照電力裝機容量繳納基本電費每月達25多萬元。
現每臺變壓器安裝一臺電力負荷智能監測儀(最大需量表)形成需量數據分析系統,企業根據系統測定最大需量發生的時間段,提前對生產任務進行調度,避峰生產。經多次調整不斷優化,每月基本電費從17萬元、13萬元逐步降為約10萬元,每年可節約電費70多萬元。具體方案如下。
首先,供電公司從計費周期內提取最高一次負荷值,收取基本電費約10萬元(表1中統計最大需量為2856kVA,規定實施36元/kVA),企業從電力智能監測系統導出一段計費周期(如上月14日至本月14日)最大需量,確定每日4:00至5:00作為企業負荷調度時間段。
其次,根據企業用電負荷的重要程度及產品時效性等因素,將企業內所有用電負荷分為A、B、C三類。生產期間需持續供電的報業印刷負荷歸入A類;生產期間可間隔供電但不能隨機斷電的負荷歸入B類,例如空壓機、通風設備、中央空調設備等;生產期間可短時間待機的負荷歸入C類,例如可錯峰運行的非時效普通報業印刷設備、商業書刊印刷設備等。再根據負荷分類計算用電負荷需量控制值,同時根據各類生產任務量對應的用電負荷,可推算每周或每月出現高峰負荷的可能性,根據計算結果即可調控用電負荷或選擇最合適的負荷設備進行關停或錯峰運行,有效控制監控系統分析的時間段內的電力需量值,保證既不影響報紙印刷的時效性,又能兼顧其他產品任務的正常完成。
采集的數據通過深入分析電力負荷智能監測系統,結合印刷企業實際情況,對設備運行最大負荷需量調整管控,有效降低了電力運行成本,增強印刷企業的市場競爭力。本文中電力智能監測系統經驗已在印刷企業中推廣應用,獲得良好的經濟效益。
作者:重慶重報印務有限公司 彭 勝 王長文
編輯:胡玉林

